Bán buôn Hộp khử mùi sinh học

  • Hộp khử mùi sinh học

Hộp khử mùi sinh học

Luồng quy trình

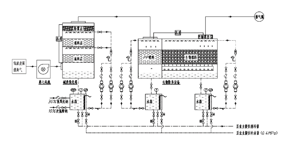
Khí có mùi → Hệ thống thu gom → Hệ thống rửa trước → Hệ thống lọc → Quạt ly tâm → Hệ thống xả
Hệ thống tuần hoàn Hệ thống tạo ẩm

Lĩnh vực ứng dụng cho quy trình kiểm soát mùi
Trang trại chăn nuôi;
Nhà máy chế biến thực phẩm;
Cơ sở xử lý vô hại động vật chết;
Nhà máy hóa chất;
Nhà máy xử lý nước thải;
Các nhà máy thực phẩm và các địa điểm khác tạo ra khí có mùi hôi.
Trạm trung chuyển chất thải;

Lưu ý: Quy trình này chủ yếu áp dụng để xử lý các loại khí có mùi hôi bao gồm các hợp chất chứa lưu huỳnh (H₂S, SO₂, mercaptan, sulfua, v.v.), các hợp chất chứa nitơ (NH₃, trimethylamine, amit, v.v.), halogen và các dẫn xuất của chúng (khí clo, hydrocacbon halogen hóa, v.v.).

Mô tả sản phẩm: Giải thích nguyên tắc và đặc tính hiệu suất của quy trình khử mùi sinh học

Bộ lọc khử mùi và lọc sinh học kết hợp tích hợp 3 công nghệ sinh học: lọc sinh học, lọc nhỏ giọt sinh học và lọc sinh học. Thiết bị khử mùi sinh học tổng hợp mới này được phát triển bằng cách tổng hợp những ưu điểm của ba kỹ thuật sinh học này. Khí có mùi đi vào khu vực lọc qua cửa vào, tại đây chúng được xử lý sơ bộ bằng nước hoặc dung dịch tẩy rửa hóa học đậm đặc. Vùng chà này hoàn thành quá trình hấp thụ các hóa chất hòa tan trong nước, loại bỏ bụi và làm ẩm các khí có mùi. Các khí có mùi hôi chưa được loại bỏ sẽ được đưa đến khu vực lọc tầng lọc sinh học nhiều giai đoạn. Khi chúng đi qua lớp lọc, các chất ô nhiễm chuyển từ pha khí sang bề mặt màng sinh học:
a) Dưới tác động của nước phun, các khí có mùi hôi tiếp xúc và hòa tan trong màng nước trên vật liệu đóng gói ẩm (môi trường sinh học).
b) Các thành phần có mùi hôi xâm nhập vào màng sinh học sẽ bị phân hủy trong vật liệu đóng gói thông qua sự hấp thụ và phân hủy của vi sinh vật.
c) Vi sinh vật sử dụng các thành phần có mùi hôi hấp thụ làm nguồn năng lượng cho quá trình sinh sản tiếp theo. Ba quá trình này diễn ra đồng thời, đảm bảo toàn bộ hệ thống
đáp ứng tiêu chuẩn khí thải.

Xác định các thông số quy trình

1. Lựa chọn máy bơm nước
2. Chiều cao đóng gói: Khoảng 0,8–1,2 m
3. Vận tốc khí
Thời gian lưu trữ khí trong thiết bị: 5–25 giây (Thiết bị của chúng tôi thường đạt được thời gian lưu trú của tháp trống trên 20 giây)
Vận tốc khí được kiểm soát ở mức 0,2–0,5 m/s. (Vận tốc khí tháp là vận tốc tuyến tính của khí hỗn hợp được tính toán dựa trên diện tích mặt cắt ngang của tháp trống; lượng khí tối đa xảy ra ở chân tháp, thường được sử dụng để tính toán.)
Thiết bị của chúng tôi sử dụng bao bì hữu cơ polyme hình cầu, D=50 mm, (khoảng trống) = 0,73
Thể tích và chiều cao hiệu dụng của vật liệu lọc sinh học và vật liệu lấp đầy sinh học được tính theo công thức sau:
V = QT/3600
H = VT/3600
Ở đâu:
V = Thể tích hiệu dụng của lớp đệm (m³)
Q = Tốc độ dòng khí có mùi (m³/h)
T = Thời gian lưu trú của tháp trống (giây)
H = Chiều cao lớp đệm (m)
V = Vận tốc khí của tháp rỗng (m/s)

Ưu điểm về hiệu suất của kiểm soát mùi sinh học

● Hiệu quả xử lý cao và khử mùi vượt trội
Thiết bị kiểm soát mùi lọc vi sinh giúp loại bỏ hiệu quả các chất ô nhiễm cụ thể như hydro sunfua, amoniac và methyl mercaptan, mang lại khả năng khử mùi vượt trội với hiệu suất vượt quá 95%.
Nó đáp ứng các yêu cầu về môi trường kiểm soát mùi nghiêm ngặt nhất trên nhiều khu vực khác nhau trong mọi điều kiện khí hậu hoặc mùa vụ.
● Quy trình khử mùi tiên tiến và hợp lý
Quy trình khử mùi tiên tiến và hợp lý đảm bảo lượng khí thải cuối cùng vô hại đối với con người và động vật. Công nghệ thân thiện với môi trường này không gây ô nhiễm thứ cấp.
● Hoạt động của vi sinh vật
Chỉ cần một lượng nhỏ chất dinh dưỡng trong quá trình vận hành ban đầu. Vi sinh vật duy trì hoạt động tối ưu bằng cách hấp thụ chất dinh dưỡng từ khí thải.
● Khả năng chịu tải sốc cao
Hệ thống tự động điều chỉnh để đạt nồng độ khí thải cao nhất, đảm bảo hoạt động liên tục của vi sinh vật với khả năng chịu va đập mạnh. Đây là đặc điểm và ưu điểm nổi bật nhất của thiết bị khử mùi lọc phun vi sinh so với các phương pháp khác.
● Kéo dài tuổi thọ của môi trường sinh học
Môi trường sinh học được xử lý đặc biệt có diện tích bề mặt riêng cao, tạo điều kiện hình thành và tách màng sinh học, chống ăn mòn và phân hủy sinh học, mang lại khả năng cách nhiệt tuyệt vời, có độ xốp cao, giảm áp suất tối thiểu và phân phối khí/nước hiệu quả. Tuổi thọ sử dụng đạt 8–10 năm.
● Vận hành đơn giản, không cần bảo trì
Không yêu cầu nhân viên tận tâm hoặc bảo trì định kỳ. Chi phí vận hành cực thấp với quản lý thuận tiện. Có khả năng hoạt động liên tục 24 giờ hoặc sử dụng không liên tục.
Các bộ phận ít hao mòn nhất đảm bảo việc bảo trì cực kỳ đơn giản.

Công ty TNHH Tập đoàn Bảo vệ Môi trường Hàng Châu Lvran

  • 1000+

    Bộ phận Dịch vụ Khách hàng

  • 2000+

    Các trường hợp kỹ thuật quốc gia

Hangzhou Lvran Environmental Protection Group Co., Ltd. Đây là nhà cung cấp dịch vụ kỹ thuật hệ thống xử lý khí thải toàn diện và nhà sản xuất thiết bị, tích hợp nghiên cứu và phát triển, dịch vụ kỹ thuật, thiết kế, sản xuất, lắp đặt kỹ thuật và dịch vụ hậu mãi.

chúng tôi là Trung Quốc Hộp khử mùi sinh học nhà cung cấpBán buôn Hộp khử mùi sinh học Công ty xuất khẩu. Tập đoàn là một doanh nghiệp công nghệ cao cấp quốc gia, một doanh nghiệp khoa học và công nghệ cấp tỉnh Chiết Giang, một trung tâm nghiên cứu và phát triển khu vực, và một đơn vị tín dụng được xếp hạng AAA. Tập đoàn sở hữu hơn 30 bằng sáng chế kiểu dáng công nghiệp, nhiều bằng sáng chế phát minh và bản quyền phần mềm. Tập đoàn này có sự hợp tác nghiên cứu và phát triển công nghệ lâu dài với các trường đại học và viện nghiên cứu trong nước, bao gồm "Trung tâm Nghiên cứu và Phát triển Đổi mới Môi trường" được thành lập chung với Đại học Khoa học và Công nghệ An Huy và "Trung tâm Nghiên cứu và Phát triển Công nghệ Mới về Năng lượng Plasma và Môi trường" được thành lập chung với Đại học Khoa học và Công nghệ Chiết Giang. Tập đoàn đã thành lập các cơ sở nghiên cứu và phát triển cũng như sản xuất riêng để thực hiện hợp tác công nghệ chuyên sâu. Tập đoàn sở hữu công nghệ xử lý khí VOC cốt lõi và có chứng chỉ nhà thầu xây dựng hạng II cho các công trình công cộng đô thị, giấy phép sản xuất an toàn, chứng chỉ thiết kế đặc biệt hạng B về kiểm soát ô nhiễm môi trường tại tỉnh Chiết Giang, chứng chỉ dịch vụ lao động không phân loại và chứng chỉ nhà thầu chuyên nghiệp kỹ thuật đặc biệt. Tập đoàn đã đạt chứng nhận hệ thống quản lý chất lượng quốc tế ISO9001, chứng nhận hệ thống quản lý môi trường ISO14001 và chứng nhận hệ thống quản lý an toàn và sức khỏe nghề nghiệp ISO45001.

Giấy chứng nhận danh dự

Những giải thưởng sau đây nêu bật những thành tựu xuất sắc của chúng tôi. Chúng tôi đã chinh phục được khách hàng bằng các sản phẩm chất lượng cao và nhận được nhiều lời khen ngợi từ thị trường và mọi tầng lớp xã hội nhờ dịch vụ tuyệt vời.

  • Thiết bị cơ bản và lò phản ứng điện trường cao dạng tấm để ngăn chặn rò rỉ dọc theo bề mặt
  • Thiết bị phản ứng tổng hợp metanol sử dụng cacbon dioxit và nước và phương pháp tổng hợp metanol sử dụng cacbon dioxit và nước
  • Máy lọc bụi tĩnh điện tự làm sạch
  • Quạt cao áp chống ăn mòn có chức năng điều chỉnh hướng gió
  • Quạt công suất cao tự làm sạch có thể điều chỉnh
  • Hệ thống kiểm soát tiền xử lý khí thải khí hóa xúc tác kết hợp
  • Hệ thống xử lý và lọc khí thải trường tĩnh điện liên tục làm sạch bằng hơi nước
  • Hệ thống thiết bị lọc khí thải quang phân UV plasma nhiệt độ thấp
  • Giấy chứng nhận đăng ký nhãn hiệu
Tin tức và sự kiện gần đây
Chia sẻ với bạn
Xem thêm tin tức